
简介
该用户还未填写简介
擅长的技术栈
可提供的服务
暂无可提供的服务
永磁同步电机基于二阶滑模控制电流环(STSMC)和模型预测控制(MPC)电流环以及基于PI控制电流环三合一模型的永磁同步电机双闭环仿真模型全新支持下图分别为D轴电流与电磁转矩对比参考资料在永磁同步电机(PMSM)的控制领域,电流环的精确控制对于电机性能至关重要。今天咱就聊聊基于二阶滑模控制电流环(STSMC)、模型预测控制(MPC)电流环以及基于 PI 控制电流环三合一模型构建的永磁同步电机双闭环

三相PWM整流器三相PWM整流器闭环仿真,电压电流双闭环控制,输出直流电压做外环模型中包含主电路,坐标变换,电压电流双环PI控制器,PWM发生器matlab/simulink模型在电力电子领域,三相PWM整流器因其能够实现能量双向流动、单位功率因数运行等优点,备受关注。今天咱们就来聊聊三相PWM整流器的闭环仿真,尤其是电压电流双闭环控制,这种控制策略将输出直流电压作为外环。

AI深度学习视觉系统方案。定位、分割、分类、检测。支持无监督模型、小样本训练模型定制。神经网络、开源框架、底层算法开发。支持opencv、halcon、vm深度学习开发。多年视觉项目开发与落地经验。承接珠三角地区项目,优质项目可考虑全国地区。包括软硬件方案、开发、安装调试。在当今数字化飞速发展的时代,AI深度学习视觉系统宛如一颗璀璨的明星,在众多领域大放异彩。今天就来和大家详细聊聊我所参与的AI深

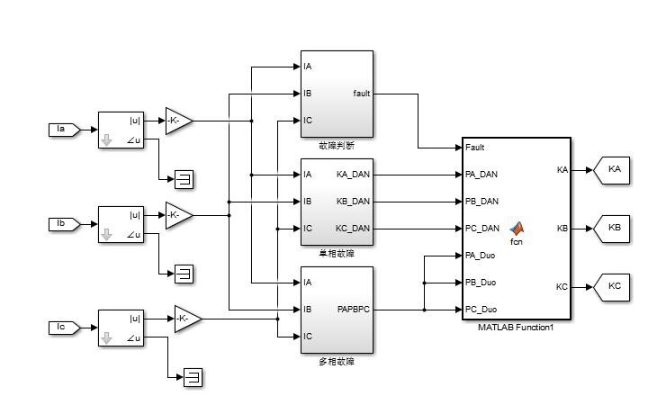
我们构建的基于MATLAB、Simulink平台的单相重合闸方式仿真模型,具备对不同故障情况的精准模拟能力。它的核心在于针对不同故障类型采取不同策略:单相故障发生时,跳开故障相并尝试单相重合,若重合于永久性故障,则果断跳开三相;而相间故障发生后,直接跳开三相且不进行重合。

基于NMPC与PPO强化学习无人船/无人艇的目标跟踪控制 python源文件 gym环境 文献+程序两种控制方法对比 非线性模型预测控制在无人船/无人艇的目标跟踪控制领域,非线性模型预测控制(NMPC)与近端策略优化(PPO)强化学习这两种方法备受关注。今天咱们就深入探讨一下这两种控制方法,并结合 Python 源文件和 Gym 环境,通过代码来感受它们的魅力。

基于虚拟惯性控制和下垂控制的双馈风力发电机多机多节点一次调频模型1、风电渗透率19.3%,可塑性强,可接入储能系统和光伏系统改进。2、双馈风机虚拟惯性控制,下垂控制,一次调频,仅仿真在当今能源转型的浪潮中,风力发电占据了越来越重要的地位。尤其是双馈风力发电机,凭借其独特的优势,成为风电领域的研究热点。今天咱们就来唠唠基于虚拟惯性控制和下垂控制的双馈风力发电机多机多节点一次调频模型,这里面涉及的风电

改进CPO优化CNN-BiGRU-Attention算法模型,基于改进CPO优化卷积神经网络-门控循环单元结合注意力机制的多变量/时间序列/分类预测,Matlab实现1.多特征输入单输出,多特征多输出等,可换LSTM,BiLSTM,GRU,TCN等2.特点:[1]卷积神经网络 (CNN):捕捉数据中的局部模式和特征;[2]双向门控循环单元 (BiGRU):处理数据捕捉长期依赖关系:[3]注意力机制

等效燃油消耗最小策略,简单来说,就是在混合动力汽车运行过程中,综合考虑发动机和电机的工作状态,通过一定的算法,让车辆在整个行驶过程中的等效燃油消耗达到最小。这样既能发挥发动机在高效区间工作的优势,又能利用电机的灵活调速和制动能量回收特性,提升车辆整体的燃油经济性。通过基于SIMULINK搭建并联混合动力汽车整车和ECMS策略模型,我们能够直观地研究车辆在不同工况下的性能表现以及能量管理策略的有效性

(2)三矢量预测控制:在每个扇区用三个基本电压矢量等效地合成一个期望电压矢量,并将 6 个扇区中合成的6 个期望电压矢量作为备选电压矢量,从而其范围能够覆盖任意方向、任意幅值6 个期望电压矢量作为备选电压矢量,从而其范围能够覆盖任意方向、任意幅值。(2)三矢量预测控制:在每个扇区用三个基本电压矢量等效地合成一个期望电压矢量,并将 6 个扇区中合成的6 个期望电压矢量作为备选电压矢量,从而其范围能够

本文提出了一种基于两种坐标系的超螺旋滑模观测器的PMSM无位置传感器控制模型。通过引入二阶滑模超螺旋算法和PLL估计转速及转子位置,我们能够有效地削弱系统的抖振,提高控制精度。仿真结果表明,该方法具有良好的鲁棒性和控制性能。此外,我们还提供了超螺旋滑模搭建的推导文档和相关参考资料,方便读者进一步研究和实践。希望这篇文章对您有所帮助!如果有任何问题或需要进一步的资料,请随时联系我们。








